Flexible Mahlanlagen für die Nahrungsmittelindustrie
Anlagenkomponenten aus einer Hand
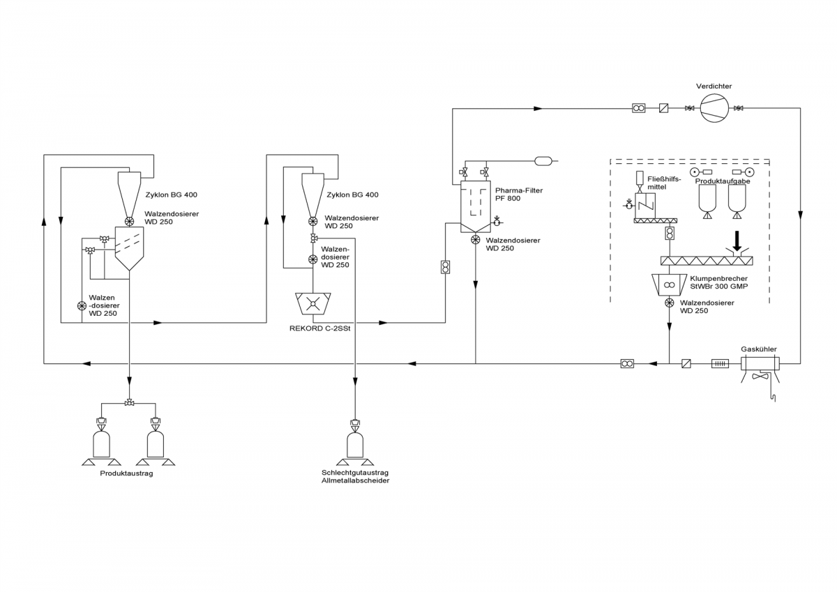
Die Mehrzweckmahlanlage ist in zwei Sektionen auf zwei begehbaren Ebenen aufgeteilt. Die erste Sektion umfasst die Produktaufgabe und –homogenisierung sowie die Dosierung des Aufgabegutes in den, mit pneumatischer Förderung gefahrenen, kontinuierlichen Mahlkreislauf.
Die Mahlgutaufgabe aus Big-Bags (je 1500 kg) kann über zwei separate Einspeisestellen durch eine Hebevorrichtung mit Traverse erfolgen. Die Dosiermenge der nachgeschalteten Dosierschnecke ist mit einem drehzahlvariablen Antrieb bis 900 kg/h stellbar. Zudem kann hier dem Aufgabegut, wenn nötig, ein Fließhilfsmittel beigemischt werden. Das Aufgabegut wird anschließend dem Jehmlich Klumpenbrecher übergeben, dort auf gut förderbare Korngrößen homogenisiert und darauffolgend über die Jehmlich Zellenradschleuse WD 250 definiert in den geschlossenen Mahlkreislauf eingebracht.
In der zweiten Sektion erfolgt eine erste Klassierung des Aufgabegutes mit einer Mehrdeck-Taumelsiebmaschine, die mit drei individuell bestückbaren Siebdecks ausgestattet ist.
Die Überkornvermahlung wird von einer REKORD C-2SSt Feinprallmühle mit drehzahlvariablem Antrieb durchgeführt. Als Mahlelemente kommen Stiftscheiben zum Einsatz, die von einem Allmetallabscheider vor unerwünschten Fremdkörpern geschützt werden. Durch integrierte Mahlluftkonditionierung kann die Vermahlung, in Abhängigkeit der Produkteigenschaften des Aufgabematerials, auch mit reduzierter Mahllufttemperatur erfolgen.
Nach Rückführung des Mahlproduktes zur Siebmaschine und dortiger Klassierung erfolgt der Austrag des Feingutes in Big-Bags und deren Verwiegung als Endprodukt. Um eine enge, definierte Korngrößenverteilung im Bereich x90 = 500…150 µm bei gleichbleibender Endproduktqualität zu gewährleisten, wird der Siebrückstand durch den geschlossenen Mahlkreislauf einer erneuten Vermahlung zugeführt.
Prozessführung - aufeinander abgestimmt und dennoch variabel
Über den Zugriff auf die Steuerung und Reglung der Mahlanlage mit Touch-Panel wird den wechselnden Mahlguteigenschaften verschiedener Produkte durch umfangreiche Eingriffsmöglichkeiten in den Produktionsprozess, z.B. mittels Rezepturverwaltung, begegnet. So können unter Zuhilfenahme des integrierten Condition Monitoring Systems für jede Eingangsproduktqualität über die Stellung des Durchsatzes bzw. der Drehzahl der Mühle optimal angepasste Prozessparameter gefunden werden. Gleichzeitig erfolgt die kontinuierliche Überwachung des Materialflusses. Die Anlagensteuerung sieht ebenfalls die Fernwartung via Teleservice vor.
Optimaler Chargenwechsel durch Hygienic Design
Den Anforderungen der Nahrungsmittelindustrie entsprechend ist die Mehrzweckmahlanlage in Edelstahl ausgeführt sowie mit den GMP und Hygienic Design Standards konform. Der in sich geschlossene Produktstrom und der hohe Automatisierungsgrad verringern das Hygienerisiko, welches durch manuellen Produktkontakt und/oder Kontamination durch Fremdstoffe hervorgerufen werden kann.
Dank Transparenz im Anlagenaufbau sind alle mit Mahlgut in Berührung kommenden Komponenten frei zugänglich. Die mit insgesamt sechs Einheiten verbaute Jehmlich Zellenradschleuse WD 250, der Jehmlich Pharma-Filter sowie die beiden Hochleistungszyklone sind in Segmentbauweise ausgeführt. Zudem ist der Klumpenbrecher NW 300 mit einer integrierten Walzenauszugsvorrichtung versehen. Damit sind diese Baugruppen mit wenigen Handgriffen vollständig zerlegbar, wodurch die Stillstandszeiten bei Produktwechsel deutlich gesenkt werden können.
Mit dieser 2010 in Betrieb genommenen Mahlanlage steht der Firma OMNISAL eine betriebssichere und dennoch variable Technologie mit hoher Effektivität und Verfügbarkeit für die Feinvermahlung unterschiedlichster Aufgabematerialien zur Verfügung.







